Johnson Valiant Audio Modifications

Home Up

Amplitude Modulation 

Heising Modulation

After extensive search, review, and testing, I wound up doing minimal modifications to my Valiant. I found many mods did nothing, and a few that actually hurt performance.

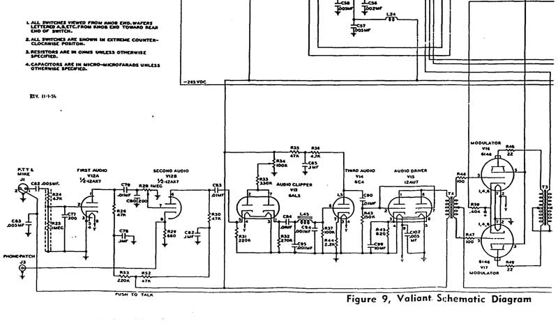
I added negative feedback from the secondary of the modulation transformer to the cathode of the 6C4. I did this through a .01uF 2kV capacitor  in series with a 2 megohm HV resistor. Reversing the modulator plate caps is sometimes necessary to get feedback phase correct. The value of the resistance controls the level of the feedback. Just be sure to use high voltage rated resistors, or several lower voltage lower resistance resistors in series.

The diode clipper sometimes placed in the secondary of the mod transformer does no good at all. It's a total waste of time. Don't bother. If non-symmetrical clipping is desired, to enhance positive peaks without going beyond 100% on negative peaks,  the 6AL5 clipper can be modified. I disabled one diode in the 6AL5 by putting a .022 1kV disk capacitor across 6AL5 one diode section from anode-to-cathode. Watch on a scope, and pick the diode that limits NEGATIVE RF peaks.

I decreased the impedance change at the grids of the 6146 tubes by swamping the interstage transformer secondary with a 100K 1-watt resistor.

I used a higher transconductance dual-triode as a driver, setting bias at the maximum dissipation of the tube. This made very little change, but it did help.

I increased coupling caps (C79,83, 84 and 90) by adding .05uf in parallel with the .01uF caps. I did not bother removing the old caps in case I wanted to restore back to original sound. Ceramic disks work perfectly. It is NOT necessary to use paper or Mylar capacitors. There is absolutely no reason to use anything else in audio circuits, piezo-electric effects of ceramic are inconsequential except in high-Q circuits like filters or oscillators.

I increased bias on the 6146 PA tubes by adding a small 1 watt 10K resistor in series with the grid return path. This new resistor should go between the lead from the grid meter shunt resistor and the final bias tap on R22, the large 5K power resistor for bias adjustment. This resistor adds about 10 volts of bias for every 1 mA of PA grid current, making the 6146's move further into class C without increasing grid current. This reduces conduction angle, and reduced conduction angle increases modulation linearity.  

valiant audio mods